• 다크모드
  • 로그인
  • 회원가입
모바일메뉴

소리전자

검색
마이페이지
  • 판매장터
    • 수입오디오
    • 부품
    • 음반
    • 국산오디오
    • 업체전문인
    • 자작품
    • 계측기
    • 라디오
    • 전자종합
    • 벼룩종합
    • 햄무선기
    • 불용자재
    • 교환장터
    • 광고업체
    • 무료나눔
  • 부품판매
    • 트랜스포머
    • 노브(손잡이)
    • 자작부품-1
    • 자작부품-2
    • 자작부품-3
    • 전원용PCB
    • CCS-PCB
    • 키트용PCB
    • 볼륨용 PCB
    • 입력용 PCB
    • 고정가이드
    • 소켓가이드
    • CD로딩용기어
    • 케이블완제품
    • 윤활유클리너
    • 자작공구/은납
    • 딘케이블단자
    • 콘덴서 종류
    • 자작용계측기
    • 앰프케이스
  • 앰프키트
    • 소리전자 키트 종류
    • 소리전자 키트제작서
    • 소리전자 키트배선도
    • 소리전자 키트사용기
  • 주문구입
  • 커뮤니티
    • 자유게시판
    • 질문게시판
    • 가입인사
    • 통합 동호회
    • 자작게시판
    • 나의오디오
    • 플레이리스트
    • 미션관리
    • 공지사항
    • 출석부
  • 동호회
    • 알텍동호회
    • 피셔동호회
    • AR동호회
    • JBL동호회
    • 튜너동호회
    • 빈티지동호회
    • 마란츠동호회
    • 탄노이동호회
    • 도이치동호회
    • 웨스턴동호회
    • 매킨토시동호회
    • 아날로그동호회
    • 멀티앰핑동호회
  • 자료실
    • 웨스턴자료실
    • 전세계회로도
    • 소리전자트랜스규격
    • 부품위탁매물
    • 오디오위탁매물
    • 가격인하매물
자유게시판 질문게시판 가입인사 통합 동호회 자작게시판 나의오디오 플레이리스트 미션관리 공지사항 출석부
  • 커뮤니티
    • 자유게시판
    • 질문게시판
    • 가입인사
    • 통합 동호회
    • 자작게시판
    • 나의오디오
    • 플레이리스트
    • 미션관리
    • 공지사항
    • 출석부
Home 커뮤니티 자작게시판
T기본글꼴
  • 기본글꼴✔
  • 나눔고딕✔
  • 맑은고딕✔
  • 돋움✔
질문
2007.07.31 13:19

27프리앰프 험

이승후
(*.172.232.15) 조회 수 2685 추천 수 0 댓글 9
?

단축키

Prev이전 문서

Next다음 문서

가 크게 작게 위로 아래로 댓글로 가기 인쇄 첨부
?

단축키

Prev이전 문서

Next다음 문서

가 크게 작게 위로 아래로 댓글로 가기 인쇄 첨부
도와주세요
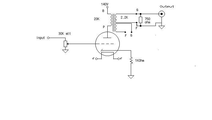
27프리앰프를 만들었는데 험이 발생하네요
볼륨조절과는 상관없이 프리전원을 OFF해도 , 27진공관 을 뽑아도 들리는 군요.
여기저기 접지확인 했는데 별 이상은 없어 보입니다.프리아웃단에 750옴 저항을 달면 잡음이 줄어 드나  출력이 급감하고, 출력트랜스의 2차측에 남아 있는 F,G탭을 서로 단락 시키면 험은 사라지는데 출력이 급감하네요.
27출력관의 게소드에 처음에는 9V 배터리로 전원 공급을 하였으나 몇시간 지나니까 배터리가 배가불러오고 열이발생 폭발 직전까지 가더군요 그래서 1K저항하나 달아서 사용하고있읍니다.
그리고 히터 직류공급을 해봤는데도 효과가 없읍니다
ㅠㅠ  무슨 좋은 방법없을까요..,
전원부분리형이며 B전원트랜스 ,히터 트랜스 각각사용
출력트랜스는 UTC CG51AX    1 차 22K : 2.2 K   DC 60mA    입니다      
0

추천

0

비추천

Atachment
첨부 '1'
  • 27_2.JPG,
Facebook Twitter Google Pinterest
위로 아래로 댓글로 가기 인쇄 첨부
에디터 선택하기
✔ 텍스트 모드 ✔ 에디터 모드
?
댓글 쓰기 권한이 없습니다. 로그인 하시겠습니까?
Comments '9'
  • ?
    항아리 2007.07.31 16:27 (*.127.0.3)
    전원을 꺼도, 진공관을 뽑아도 험이 들린다는 건 결국 접지 문제인 것 같습니다. 회로가 워낙 간단하여 오배선 가능성은 낮아 보이지만, 전원부 분리형이라니, 전원부와 신호부의 접지선이 서로 어떻게 연결되고 어디서 모여 지구로 돌아가게 처리되었는지 그것이 궁금합니다. 원래 자리로 돌아가지 못한 어스는 앰프 회로안에서 속칭 무한루프를 일으키며 험을 일으키는 범죄자가 됩니다. 그리고 트랜스 2차의 임피던스 고정저항은 이름 그대로 고정저항이기 때문에 트랜스의 2차 임피던스에 맞는 저항값을 붙여주는 게 좋습니다. 저항값이 상대적으로 높으면 트랜스 고유의 특성에 오버하고, 낮으면 먹혀듭니다.
    댓글
  • ?
    gio 2007.07.31 18:16 (*.150.174.124)
    추가로 트렌스 끼리의 자속 결합이 아닌지 확인 필요합니다. 위치 변경, 샤시에서 띄워 설치 등등...확인 필요합니다.
    댓글
  • ?
    김호열 2007.07.31 18:49 (*.78.250.11)
    교류전원을 끄고 오래 두어서 직류전압이 영이되어도 험이 난다면 신호 출력트랜스 2차측 접지를 샤시에 연결하지 않아서 입니다. 접지 기호가 증폭부와 전원부가 다르게 표시되었네요. 접지점은 선으로 모두 연결하고 그 선을 샤시의 한곳에 연결합니다. 그리고 정전압 전원부가 이상하네요. 방전관이 놀고 있고 6AS7은 그리드가 떠 있네요. 이 그릿드를 정전압 방전관 플레이트에 연결하세요.
    댓글
  • ?
    김호열 2007.07.31 18:51 (*.78.250.11)
    그리고 전원 케이블 접지를 샤시에 연결하고 있다면 이것을 떼어 주세요. 기기마다 샤시를 전원케이블에 의해서 콘센트에 접지하면 험이 생깁니다. 어느 한기기(메인)만 접지 시키고 다른 기기는 전원을 통한 접지가 일어나지 않게 하는 것이 가장 좋습니다.
    댓글
  • ?
    이승후 2007.07.31 20:57 (*.172.232.15)
    여러도움 말씀 주신 동호인 분들께 먼저 감사드림니다. 여러모로 시도해 봤는데 도 웅 ~~하는 험이 잡히질 않읍니다. 아웃트랜스의 게이스접지를 다시금 확인하여 접지를 한결과 프리전원 차단시에는 험이 들리지 않습니다. 정전압부 제거후 일반저적인 정류 회로를 통하여 전원을 공급해봐도 여전히 험이 발생하고 전원트랜스를 격리시켜도 여전히 험이 있읍니다. 그리고 아웃트랜스 2차측을 병렬연결하여 들어보면 소리가 고음만 약하게 들릴뿐 험은 여전히 발생합니다.아마도 트랜스의 질이 낯아서 그러한 것이 아닌가 추측이 됩니다만...ㅠㅠ
    댓글
  • ?
    하성규 2007.07.31 22:37 (*.5.228.199)
    일전에 비슷한 것으로 시험해본적이 있읍니다만 ..dc점화 하셨다면 꼼수로? 케소드에 바이패스 콘덴서 하나 붙여보시지요...그리고 진공관을 실드처리 해 보세요...26/27 이라는 진공관이 노이즈에 엄청 취약했읍니다..중고사서 그런가?...ㅠㅠ
    댓글
  • ?
    이승후 2007.07.31 23:18 (*.172.232.15)
    바이패스콘도 달아보고 알루미늄 호일로 감싸도보고 하였으나..우...ㅇ~~ 에고 궁뎅이야...머리좀 식히고 다시 해바야 겠읍니다...감사함니다..--
    댓글
  • ?
    정호윤 2007.08.01 01:30 (*.51.84.89)
    사진을 올려주시면 더 도움이 될 수 있을듯 합니다.
    댓글
  • ?
    이승훈 2007.08.01 03:20 (*.236.227.40)
    전원단 정류관 다음에 100mf-220mf 콘덴서를 대어보시고 쵸크다음에도 100mf-220mf콘덴서를 양쪽다 대어보시고 험이줄어드나 확인해보세요 그럼 답이나옵니다 마지막으로 미세험은 히타 접지
    댓글

  • 전체
  • 부품정보
  • 질문
  • 답변
  • 자작기
  • 기타
  • 긴급질문
  • 추가질문
  • 제작정보
  • List
  • Zine
  • Gallery
List of Articles
번호 분류 제목 글쓴이 날짜 조회 수
공지 기타 자작게시판 공지사항 소리전자 2004.02.17 13014
2334 자작기 쇠쟁이는 쇠로만 만드는지 알았쥬~ 6 file 노상식 2025.12.24 72
2333 자작기 6BQ5(싱글 스테레오 )실패작 앰프 11 file 오진숙 2025.12.23 85
2332 질문 에나멜 코일 구입처 5 메모리 2025.12.21 72
2331 자작기 811 파워 2 leeyph 2025.12.21 52
2330 제작정보 진공관 앰프 철망덥게 제작 하는곳. 3 땡그랑 2025.12.09 103
2329 부품정보 접지 유무 하트선 중성선 간편하게 확인 file 노상식 2025.12.09 70
2328 기타 자작 민식이 2025.12.02 91
2327 제작정보 노하우 아닌 노하우 실리콘 고무링 벨트 만들기 4 file 노상식 2025.12.02 80
2326 자작기 11월의 빈티지/6L6WGB 앰프제작 중.. 8 file 오진숙 2025.11.29 104
2325 부품정보 USB를 광 출력으로... 2 file 노상식 2025.11.26 106
2324 자작기 이럴수가 3 file 노상식 2025.11.20 165
2323 자작기 간만에 굴려 봅니다. 6 file 이승후 2025.11.18 125
2322 자작기 앰프 완성 후 청음중 6 file 노상식 2025.10.31 9075
2321 질문 dc볼트 20 file 노상식 2025.10.22 1726
2320 자작기 난감합니다 10 file 노상식 2025.10.21 1832
2319 자작기 전원트랜스와 출력트랜스 위치 및 방향 5 leeyph 2025.10.17 4719
2318 자작기 히터선 유도험 방지법 6 leeyph 2025.10.17 2943
2317 자작기 6L6 싱글 앰프 제작중~~ 12 file 노상식 2025.10.14 11296
2316 자작기 턴테이블에 관심 있으신 분 봐보세요 12 file 노상식 2025.09.30 7519
2315 질문 트랜스 제작 관련 질문 드립니다.~~ 꼭 많은 답변 부탁드립니다. 10 서무범 2025.09.17 8916
2314 자작기 부품 배치도 6 file 노상식 2025.09.08 4783
2313 자작기 복권 트렌스 9 file 노상식 2025.09.01 9729
2312 질문 정류 안정성 문의 2 file 김만태 2025.08.20 3911
2311 자작기 자작이란? 4 leeyph 2025.08.18 5009
2310 질문 초단 관 시정수 3 민식이 2025.08.10 4336
쓰기
Board Pagination Prev 1 2 3 4 5 6 7 8 9 10 ... 94 Next
/ 94

로그인을 해주세요

  • Sign in with Naver
  • Sign in with Kakao
ID/PW찾기 회원가입
브라우저를 닫더라도 로그인이 계속 유지될 수 있습니다. 로그인 유지 기능을 사용할 경우 다음 접속부터는 로그인할 필요가 없습니다. 단, PC방, 학교, 도서관 등 공공장소에서 이용 시 개인정보가 유출될 수 있으니 꼭 로그아웃을 해주세요.

TOP 5

  • 오디오장터
  • 음반
  • 불용자재
  • 커뮤니티
  • HULSEY SOUND SYSTEMS..액티브 앰프 스피커 셋트....
    1분 전
    16:09
  • B&W..DM 640(통만).. 스피커는 다른 것..삽입....
    1분 전
    16:08
  • GE 6L6GC 2개 (미사용)
    1분 전
    16:08
  • ACOUSTICE..톨보이 스피커..
    2분 전
    16:07
  • (인하)하몬드 1640SEA 출력트랜스 양도합니다
    2분 전
    16:07
  • Benjamin Britten  - Nocturne , Four Sea Interludes
    26분 전
    15:45
  • Music Rainbow- 12LP Book set
    5시간 전
    10:54
  • 가요 레코드판 초판 이문세,최백호,가요 백년사 등, 225장 
    46분 전
    15:25
  • 가요 레코드판 초판 서태지 4집, 넥스트, 뚜에아 무아 등,12 종류
    45분 전
    15:26
  • 가요 레코드판 초판 이문세,최백호,가요 백년사 등, 225장 아래 추가 사진
    46분 전
    15:25
  • LM2576S-5.0 P+
    20시간 전
    19:24
  • FASTECH Ezi-SERVO 스테핑 모터 드라이브 여러종 A51127
    21시간 전
    18:32
  • ( 장비가방 (PC 등)
    2025-12-27
    10:53
  • MICRO WAVE FILTER FASTRAP 5KV-433.92....신품
    2025-12-27
    10:34
  • 민웰 SMPS, EACO 캐패시터, Sanyo Denki 쿨링팬 A51225
    2025-12-26
    21:05
  • 올해도 고생하셔습니다 새해는 더건강하세요 2
    12시간 전
    04:10
  • level up 하려면 어떻게 해야 하는지요> 2
    16시간 전
    23:14
  • 안데나 튜너 동영상
    21시간 전
    18:31
  • 2025년보내면서 ♡ 2
    2025-12-27
    11:12
  • 한해를 보내면서 2
    2025-12-26
    23:50

진공관 부품-키트 주문

전화 02-998-4643
팩스 02-996-4643
영업시간
월~금 오후 12:30~오후7:00
토요일 오후 12:30~오후 5:00
일요일, 국경일 휴무입니다.
회사소개 제휴문의 이용약관 개인정보취급방침 이메일주소무단수집거부 구입안내 회원가입
상호명: 소리전자 | 대표전화: 02-998-4643
서울시 강북구 덕릉로 147-2 우이다온 601호.
영업시간 오전 12시 30분 ~ 오후 7시, 공휴일 휴무.
개인정보관리책임자 : 고상태(02-998-4643) 통신판매업신고 강북구 제0217호
E-mail : [email protected] 사업자등록번호 217-05-18554 이종호 호스팅:(주)블루웹
메뉴닫기
profile
로그인 해주세요.
자유게시판 내가쓴글 저장함 쪽지

전체 게시판

  • 판매장터
    • 수입오디오
    • 부품
    • 음반
    • 국산오디오
    • 업체전문인
    • 자작품
    • 계측기
    • 라디오
    • 전자종합
    • 벼룩종합
    • 햄무선기
    • 불용자재
    • 교환장터
    • 광고업체
    • 무료나눔
  • 부품판매
    • 트랜스포머
    • 노브(손잡이)
    • 자작부품-1
    • 자작부품-2
    • 자작부품-3
    • 전원용PCB
    • CCS-PCB
    • 키트용PCB
    • 볼륨용 PCB
    • 입력용 PCB
    • 고정가이드
    • 소켓가이드
    • CD로딩용기어
    • 케이블완제품
    • 윤활유클리너
    • 자작공구/은납
    • 딘케이블단자
    • 콘덴서 종류
    • 자작용계측기
    • 앰프케이스
  • 앰프키트
    • 소리전자 키트 종류
    • 소리전자 키트제작서
    • 소리전자 키트배선도
    • 소리전자 키트사용기
  • 주문구입
  • 커뮤니티
    • 자유게시판
    • 질문게시판
    • 가입인사
    • 통합 동호회
    • 자작게시판
    • 나의오디오
    • 플레이리스트
    • 미션관리
    • 공지사항
    • 출석부
  • 동호회
    • 알텍동호회
    • 피셔동호회
    • AR동호회
    • JBL동호회
    • 튜너동호회
    • 빈티지동호회
    • 마란츠동호회
    • 탄노이동호회
    • 도이치동호회
    • 웨스턴동호회
    • 매킨토시동호회
    • 아날로그동호회
    • 멀티앰핑동호회
  • 자료실
    • 웨스턴자료실
    • 전세계회로도
    • 소리전자트랜스규격
    • 부품위탁매물
    • 오디오위탁매물
    • 가격인하매물
닫기

마이페이지

로그인을 해주세요

  • Sign in with Naver
  • Sign in with Kakao
ID/PW찾기 회원가입
브라우저를 닫더라도 로그인이 계속 유지될 수 있습니다. 로그인 유지 기능을 사용할 경우 다음 접속부터는 로그인할 필요가 없습니다. 단, PC방, 학교, 도서관 등 공공장소에서 이용 시 개인정보가 유출될 수 있으니 꼭 로그아웃을 해주세요.